What kind of norton

Status
Not open for further replies.
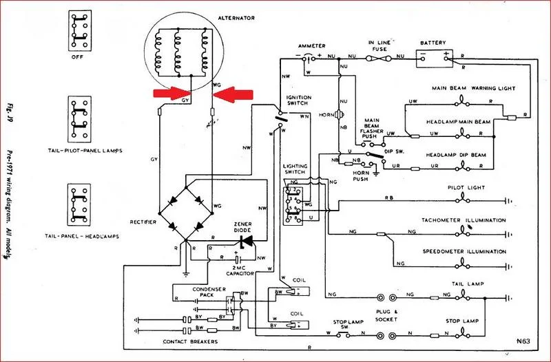
Yes, they appear to be the alternator wires marked GY (green/yellow) and WG white/green (arrowed) on the diagram, below, although it may be of some concern the wires are not green/yellow and white green, suggesting the original alternator stator wiring has been repaired, probably where it emerges from the stator encapsulation.

'Alternator' output is AC. The 'Rectifier' converts the AC to usable DC and the 'Zener diode' regulates voltage (as mentioned previously).
The purpose of the '2MC capacitor' has been explained.
What kind of norton


Yes found it has been cut and spliced
 
...I honestly don't believe satisfaction is going to be achieved until a battery finds its way into your machine
 
Plenty of space for a battery on that queen seat. Passenger can carry it on their lap.

Throw some wire nuts on that splice and call it a day!
 
Last edited:

The stator has seen better days by the look of it, could be some evidence that the rotor has been rubbing and should've been fitted with the wires on the outside away from the primary chain which is probably the reason for the 'repair' (for want of a better word!) and judging by the state of the rest of the wiring it would be better to rip the lot out and rewire along with a new alternator (and a battery?).
 
JCW - familiarize yourself with the parts lists, it will help you visualize what you have got, what has been modified for your chopper, and what may be missing.

You can download them here - https://britmoto.com/

Or an interactive version with the factory parts supplier in the UK - which is very useful (not sure your bike is 68-70 or 70 interim, but the latter looks more detailed) - https://andover-norton.co.uk/en/shop-drawings/9

Also, for parts in the US, you cant beat Old Britts - in my old neck of the woods - http://www.oldbritts.com/nor_comm_69.html

OB also have a great tech section - http://www.oldbritts.com/ob_tech.html
 
As has been said you have a piece of familiy history. So I assume you want to 'keep it in the family'.

That said it is clear you want to make it run right now. I am not sure you will benefit much from that exercise, maybe, be patient. I hope you don't mind me suggesting you change your priority. I am sure you will do what you want anyway.

But it may be a ogod idea to decide what you want to end up with first. Let's say that might be a functioning and clean representation of what it has been since the early '70s without being a slave to what could be accomplished back then. This may have some market value, but most likely greater personal family value. The alternative of returning it to an original looking fatory bike would be pretty much more than it is worth.

So, once you decide the end game you can strip and refurbish the bits you want to refurbish and change the bits that need it or are maybe not done as well as you would like. This list will include a range of consumables, chains, tyres, various rubbers etc. Maybe wheels/brakes/forks, and I am guessing a seat.

Probably better not to run that engine full of sludge and goo anyway. If you want to know the condition of it it will be better to strip it. So I suggest you strip, clean, replace what is needed, maybe not much, reassemble with care. Choose if this is to a show standard or just nice clean stuff. Improving the performance would not seem a priority at all.

You are going to learn a huge amount from that excercise alone including the research. You can't know what Grandpa was thinking, wanted or did, or how well it worked. So somewhere along the line you need to make this thing yours anyway.

Check the fuel tank, is it viable for modern fuel? Repair or replace, either way custom work. Check out and clean that oil tank, or again replace.

Then. Carbs of choice, clean and ready to go. Plan and install a more modern solution for wiring and ignition, probably including a small battery ($$), but self generating solutions do exist from magnetos ($$$$) to PVL ($$$). Saves messing with what you have, which on anybody's part is just guesswork, some pretty educated, but guesswork. And in the end it may do more harm to the motor than being patient.

In the end it will run and you can ride it. Decide if you like that or just want to own and show it. It is a period piece, genuine history and family history. The Commando world might want another 1968 Fastback, but it doesn't need one.

Or you could just sell it and someone will drag the motor/gearbox/primary out, build something they claim is an original Fastback and ask silly money for their 'fake'.

Good luck choosing your path. And I don't mind at all if you just ignore me, enjoy your Norton.
 
What kind of norton
Throwng a live to the coils & a earth to earth ( the frame ) should start things happening . With a Quick Disconet option . Lucas and smoke not entirely being unrelated .

Check the timing ( spark point ) is close to the same posn , crank thru 360 Degrees .

The auto advance is likely sticking .

Push cylinders thru , carbs primed ( tickled ) ign. OFF a few time ea.
Set Crank , ign. On. a giant skyward leap . and you should be in buisness .

Tho with Ign. fully advanced it may well be a giant skyward leap there too. So keep a slight bend in the knee . Like a parachute landing .
 
Last edited:
I can believe the no battery part. Many years back when buds would chop their trumpets & others they would ditch the battery saying they could get along without it. They did, but had to keep popping on the throttle to keep the engine and lights going at night or bike would crap out...Pretty much daytime also.
It looks like that was the plan on yours because I can see old blue hanging under the seat.
Yuuuuup.

I watched my Brother swear, kick & throw his helmet at the NON STARTING Beezer, all because the stoners at the local custom shop convinced him that adding a “battery eliminator” (capacitor) was all it needed to run....:eek: (circa 1975)
 
Ye 2MC capacitor , the trick is , Kick it over twice , to prime . Ign. OFF .

Prepare to start , Ign. ON . Leap & pray .

8 kicks in record time , at the lights , when Id stalled it , in traffic .

Seemed like 2 seconds . Never figured how I did it .

-----------------------------------------------------------------------------------------

A decent set of forks , some drag bars , & a M&H slick on that , youd have some fun .
Pre Requisete would be intimate intrest in the internals . As we all find .
Preseveation - draining all old oils & replenishing / Flushing & inhibiting after cleaning .

Timing cover off and inspection of cam chain & oil pump , with a strip & clean of the Ign. system'd be sensable if we're going for wind in the hair , soon .
 
There was a '68 Fastback f/s at the swap meet at NJMP last weekend. # on the gearbox was in the 127s, but I couldn't see any # on the engine and the frame plate was missing. Tank and tail fairing were intact, but lots of parts missing. Took this shot of the engine in case anyone could verify it's originality. There was no logo on the timing case and the points drive was at the rear as it should be. $2750

What kind of norton
 
If not for the missing frame plate and the several welded repairs of the crankcases.....
 
1968 model should have the conical outer primary cover. This one appears to have the later, flat one.
 
Had I had a way to drag it home, I would have made further inquiries as to missing bits, etc.
 
1968 model should have the conical outer primary cover. This one appears to have the later, flat one.

A good clue as to originality.
<----That was a Fastback a one point in it's life; tank seat, tail fairing and a BMW R90S 1/4 fairing, but it was originally a Roadster.
 
Status
Not open for further replies.
Back
Top