What kind of norton

Status
Not open for further replies.
Kinda been messing with it. It don't have spark at points atm.

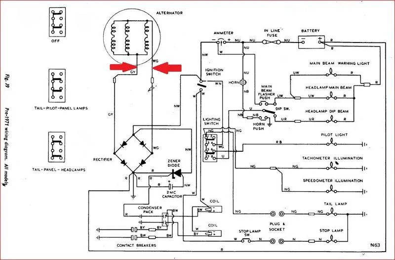
I can't see a battery in the photos? Without a (12V) battery, the ignition system has to rely on alternator output from kickstarting to provide sufficient power through the 2MC emergency starting capacitor (the 'blue can' suspended by a spring below the seat).
 
I think once you figure it out that there's going to be a very big fun factor for you in it. Read up all you can on them because there's plenty to learn to get/keep it running well.
I believe you'll find any assistance you need. The shock should wear off soon, and the search function is great.
 
Until you put a battery on there will be no spark at the points by opening them unless you are kicking hard at the same time, by kicking hard you charge the 2MC and this then powers the ignition but only for a very short time. If the 2MC is dead from old age then even kicking will provide no spark, it's common for the 2MC to die from age.
 
Pete nailed it, it's a period piece. There was an era where modifying your bike was considered a personalizing it. It certainly is reflective of that era.

The 2MC the guys above are talking about is a capacitor to hold enough charge (supposedly) to cause a spark when used with a dead battery. It's one of those things that theoretically could work to get you home if your battery died. The capacitor holds enough charge to get an initial spark to get the bike started, then the charging system maintains voltage to the ignition to ride the bike. Using your headlight would probably make the bike stall out and die. Stopping at intersections would probably make the bike stall and die due to low amperage output at idle too... I'm sure someone will tell a story of how they rode from florida to new york with a dead battery because they had a capacitor in their wiring. That wouldn't sell me on the effectiveness of running a capacitor only bike without a battery.

I have an ammeter on my bike mounted in the headlight shell. I see the direction of current flow as I ride. If I stop for a light and idle for any length of time, the needle starts to go to the negative meaning that my components are drawing electrical energy from the battery because the bike isn't running fast enough to supply enough electrical output for lighting and ignition. Once I am moving above 2000 rpms, the needle travels back into the positive direction. A commando benefits greatly from a battery to maintain voltage.

Could you run a capacitor only system? A: I doubt it actually, but maybe someone who has done this will chime in... A better system to eliminate using a battery would be a magneto system.

Cool bike btw, It's like something out of a time capsule.
 
Last edited:
Ok you guys keep mentioning a battery. There's not one on it. Nor is there a spot where one was or could be. No terminals hanging out or anyrhing.
 
I can believe the no battery part. Many years back when buds would chop their trumpets & others they would ditch the battery saying they could get along without it. They did, but had to keep popping on the throttle to keep the engine and lights going at night or bike would crap out...Pretty much daytime also.
It looks like that was the plan on yours because I can see old blue hanging under the seat.
 
I can believe the no battery part. Many years back when buds would chop their trumpets & others they would ditch the battery saying they could get along without it. They did, but had to keep popping on the throttle to keep the engine and lights going at night or bike would crap out...Pretty much daytime also.
It looks like that was the plan on yours because I can see old blue hanging under the seat.

So with that being said I should be getting something somewhere when it is kicked then correct?
 
I mean i can put a battery on it to get it going and see if runs and such but where and before and after what in the system?
 
Only providing the emergency system is functioning as mentioned earlier.
 
A norton commando's electrical system is:
a rotor/stator to provide AC voltage,
a rectifier to turn AC into DC current,
a battery to hold system voltage up when engine RPMs are below levels that generate 12 volts.
a zener diode to control overcharging of the battery.
a 2MC capacitor to start the bike, even if the battery is dead


This is a system of components designed to work together to eliminate all the possible shortcomings. If you take away the battery, then voltage fluctuates greatly with engine RPM's. Points don't require as much voltage as electonic ignition, so maybe the capacitor would work reliably to start your bike. Your spark will be strong when you are going fast and weak when your idling. I'm sure the hard to adjust carburation will love a wide variation in spark quality...

If you are asking might it possibly start and run in my driveway as it is set up in the pictures, I would say that it might. Would I ride it anywhere that I couldn't push it back into that driveway? no, I wouldn't.

That bike should have a magneto and it that would be a reliable ignition that needs no battery, nor external voltage supply. What it has is half of an electrical system and "points". If you are committed to getting it running on what you have there showing, maybe research "battery eliminator technology for motorcycles" and find out what you are up against and see if there's some newer electronic components to improve the performance of what you have... Good luck.

... purple norton chopper... wooo hooo
 
I wonder if there isn't a battery pocket in that custom oil tank. My Atlas was a pretty mild custom compared to this example. I had no battery, but I did have a magneto and it ran well for the day.
 
Well hopefully he finds someplace to put one because I don't believe he'll arrive at a satisfactory point without the battery. If it were my bike I'd want it running also, and as far as looks that is entirely up to him. I wouldn't chop a Commando, but it is a clean job with care put into it. I hope he gets it going.
 
A few tidbits...
A commando with a twin chain engine, 20M3/ were rear points and CAN easily instead take a lucas magneto. Just effort and a good chunk of $$$.

TO ME, any harley/triumph/BSA and Norton chopper are all philosophically what a commando is... a lay back touring bike. I would never do this to one of my bikes, but the post WW2 early norton tractor motor is fine by me. Look at a 49-52 norton model 7 and it's very similar to what we are looking at here.

Zener/2MC capacitor.
The cap very specifically is better described as an "efficiency aid". The concept of "(small) battery" is a very uneducated description.
In electronics the most important concept is "powers of ten" or where is the decimal point. That is what allows you to properly describe the zener/capacitor functional relationship with "time".
If there is no battery, when spinning the engine (kicking) the alternator/rectifier makes sine wave pulses. as we know this can approach up to 30 volts at speed with no load... add the zener and any excess over 14.3v gets dumped to ground.
Now add the 2MC and there is now a place (electrical component) between pulses for the energy to be stored rather being shorted to ground.
This small amount of extra energy in the cap is better stored, rather than wasted.
The power of tens comes in where, when the points are closed, any and all the power in the cap is immediately discharged through the points or EI. But you did gain an extra ? 10-15-20% that would have been otherwise dumped by the zener.
It is best described as only an "efficiency aid". This enhances the ability to start by kicking...or ever so slightly make the head light a tad brighter at idle.
 
Last edited:
Where should I start to look for the no spark issue with all this stuff being said? Forgive the dumb question as I am new to this style stuff.

I can trace wires and use test light and dmm and all that. I'm no beginner by any means but to this yes I am.

When I kick this bike over I shpuld have power out of the 2 wires coming from the left case correct?

What kind of norton
 
When I kick this bike over I should have power out of the 2 wires coming from the left case correct?

Yes, they appear to be the alternator wires marked GY (green/yellow) and WG white/green (arrowed) on the diagram, below, although it may be of some concern the wires are not green/yellow and white/green, suggesting the original alternator stator wiring has been repaired, probably where it emerges from the stator encapsulation.

'Alternator' output is AC. The 'Rectifier' converts the AC to usable DC and the 'Zener diode' regulates voltage (as mentioned previously).
The purpose of the '2MC capacitor' has been explained.
What kind of norton
 
Last edited:
As it has been established what kind of Norton it is, this thread has been moved to the Classic Commando section.
 
Status
Not open for further replies.
Back
Top