Demise of the ammeter

Status
Not open for further replies.
Right, so with this cheap one you assume 0 = negative direction. If increasing the amperage (increasing the revs) doesn’t bring you to the positive then you have a problem. It’s like a half an idiot light.

We've discussed this before here. The ammeter I use has a known zero so it shows current flow direction on either side of that zero point. When you run an ammeter for a while, you develop an intuitive sense of where the needle should be in all situations. When you are idling at a light it shows a slight discharge. When you pull away the rotor/stator powers up more, so the needle swings into the positive to replenish the surface charge of the battery lost when you were idling. That intuitive expectation of where the needle should be, becomes your "idiot light" if you run an ammeter long enough. When it's not pointing where it should be pointing, something is wrong...

I had the drive chain cut one of my stator wires some time back. My ammeter was showing slight discharge as a zoomed along at speed. I turned around, headed for home and found the cut wire. I fixed it and the ammeter returned to it's normal expected pattern.

BUT,... People who run voltmeters also claim the same intuitive reading of their meter, in spite of not having as good an indicator of current flow direction. I can see them developing the same intuition about where their voltmeter needle is and what situations cause it to rise a little or fall a little and become an indicator of normal electrical functioning, same as my ammeter does for me...

I don't know how the ammeter that you've shown operates, or how it shows amperage or current flow direction. Maybe it shows total amperage. Maybe it shows flow direction somehow. I don't know. If you install it, it won't take long of riding around with it before you figure out what it's showing you... Either way you have the voltmeter too, so it's a double whammy of information...
 
Of course it does, because the ammeter shows direction of current flow. If the zener is dumping current, then current is flowing through the ammeter to it.... and the lights and whatever other components you turn on.

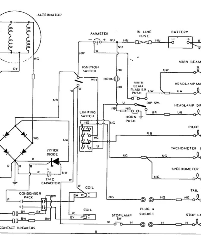
You may have your own way of wiring an ammeter, but on a normal bike, as in this Norton diagram, an ammeter shows current going into or out of the battery.

Current from the rectifier, shunted by the Zener, does not show on the ammeter.

Demise of the ammeter
 
When the Zener and battery are in equilibrium the battery is at 14.5V, the Zener dumps the excess to earth bypassing the ammeter, it requires a trickle charge to maintain this 14.5V or the voltage would drop to 12.6V or so. So the ammeter will show this small positive trickle charge as this will have to go through the ammeter to the battery.

So the dump of excess from the Zener does not go through the ammeter but with a fully charged battery the ammeter will show a small positive flow to maintain the 14.5V.
 
Interestingly(ish), the 6V alternator system showed more of a continuous charge reading on the ammeter than does a regulated charging system.

With my £7 Chinese 12V reg/rec and a good fully charged battery, the trickle charge indication is just about indistinguishable from zero on my bike’s ammeter
 
At full battery charge, and significant RPM's, the ammeter is showing a very small positive current flow in the direction of the battery because the zener is doing it's job protecting the system from overcharging by dumping excessive voltage. As you said, it's very small, and close to the zero mark, but it's just one of those intuitive things about an ammeter that tell you your system is working.
 
Currently (geddit!), I’m using analogue electronic ignition in place of the magneto, so a charging failure would show as a significant discharge reading, even with lights off.
 
I always liked ammeters, even added one to my ‘84 Ford P/U.
But, a voltmeter will tell you as much, and more.
My turn signal flasher cadence tells me all I need to know while on the road.
Demise of the ammeter
 
I know about that turn signal cadence. my front directionals are surface mounted on the outside of my fairing. I don't see them blinking, which is a dangerous situation. If I leave my blinker on, my ammeter needle will pulse along with the light letting me know that I didn't cancel the signal...

At some point, I plan to drill a hole between the fairing and the back of the directional and put one of those "light conducting tubes" in the hole so I can see the blinker blinking away when I have it on....
 
I know about that turn signal cadence. my front directionals are surface mounted on the outside of my fairing. I don't see them blinking, which is a dangerous situation. If I leave my blinker on, my ammeter needle will pulse along with the light letting me know that I didn't cancel the signal...

At some point, I plan to drill a hole between the fairing and the back of the directional and put one of those "light conducting tubes" in the hole so I can see the blinker blinking away when I have it on....

I have a 12V alarm siren muffled by foam to a sound level I can still hear at 70 mph. I use standard wiring but the flasher relay has a third terminal to feed an indicator bulb and I use this to power the siren. The siren costs just a few £ off Aliexpress.

 
Status
Not open for further replies.
Back
Top